BCH-1型差動繼電器工作原理與主要性能-上海上繼科技有限公司
發表時間:2019-09-15 14:46 瀏覽次數:853 〖返回〗一、BCH-1型差動繼電器用途
BCH-1差動繼電器具有一個制動繞組,能對兩繞組及三繞組電力變壓器進行單相差動保護。

二、BCH-1型差動繼電器結構概述
BCH-1差動繼電器由 DL- 11電磁式電流繼電器(執行元件)及一個中間快速飽和變流器(以下簡稱變流器)組成。
繼電器具有制動繞組,它構成差動繼電器的一些主要技術性能,如制動特性,躲避勵磁涌流特性以及消除不平衡電流效應的自相變流器的性能等。
變流器的導磁體是一個三柱形鐵芯,用幾組“山”形導磁片疊裝而成,在導磁體的中柱上放置工作繞組和平衡繞組制動繞組和次級繞組則均分成兩部分,分別放在導磁體的兩個邊柱上,其連接方法應使得制動繞組與二次繞組及平衡繞組I、Ⅱ之間亦無相互感應,二次繞組里的感應電勢是由工作繞組的磁化產生的,為了能改變變流器導磁體被飽和的程度,制動繞組的匝數做成是可以改變的。
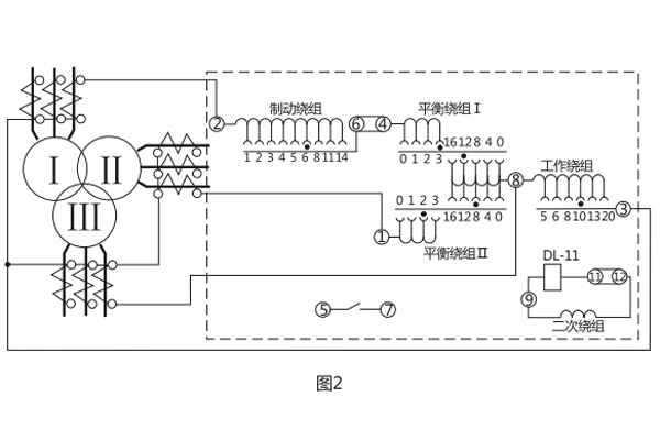
變流器可以同時防止勵磁涌流及電力變壓器穿越故障時繼電器的誤動作。變流器及執行元件放在一個外殼里,繼電器安裝時可板前接線及板后接線。 變流器接線示意如圖1 , 保護三繞組電力變壓器時繼電器對外接線如圖2 。
用變流器連接板上對應孔的整定插塞可以調整動作電流,平衡系數及制動系數,孔上面的數目字表示當在該孔中整定時的插入繞組匝數。


三、BCH-1型差動繼電器技術數據
1.額定定電流5A,額定頻率50Hz。
2 無制動時繼電器的起始動作安匝AWo=60±4。
3.當用于保護三繞組電力變壓器時,其動作電流可在3A至12A的范圍內進行整定(AWo=60) ,對于動作的最小整定值,其**平衡系數接近于2 。
當用于保護兩繞組電力變壓器時,其動作電流可以在1.55A至12A的范圍內進行整定。
4.由動作電流與制動電流的比值所決定的制動系數Kz可以在廣泛的范圍內變化,圖3的制動特性AWp=f(AWz)是其極限范圍,它與工作電流濟口制動電流間的相位角有關,但無論在任何角下都不應越出曲線的范圍,,5.可靠系數(當一次動作電流等于5IDz的繼電器正弦動作電流與當一次動作電流等于5IDZ的正弦動作電流的比值)不小于1.35。
6. 3倍動作電流時差動繼電器的動作時間不大于0.035s。
7.繼電器具有一個動合觸點,在電感性負荷的直流電路中, (其時間常數不大于5x10's) ,且電壓不大于220V,電流不大于2A時,觸點的斷開容量50W。
8.在正常工作狀態下當電流為5A且變流器的制動繞組平衡繞組在全部匝數投入的情況下繼電器的單相功率消耗不大于8.5VA。
9.變流器的工作、平衡和制動繞組可長期通過電流10A。
10.介質強度 繼電器的電路對外露非帶電金屬部分之間應能耐受2kV, 50Hz的交流電壓歷時1min而無擊穿或閃絡現象。
11.繼電器的繞組數據如表1所示。


公司介紹:上海上繼科技有限公司是一家專業從事電力系統繼電保護及智能電網電力自動化產品的研發、設計、生產、銷售和服務為一體的高科技公司。擁有資深繼電保護專家團隊和國內**的檢測儀器及校驗設備。同時還引用國內外先進技術,來進行技術創新。本公司的產品廣泛用于電力、工礦、鐵路、建筑等國家重大工程輸配變電系統上,產品遠銷東南亞及中東地區。產品通過國家繼電保護及自動化設備質量監督檢驗中心檢測,獲得ISO9001國際質量體系認證?!翱萍紕撔拢\信務實”是公司的經營理念,本公司以高超的技術支持和對用戶高度負責的售后服務贏得了輸配電成套企業的信賴,且樹立了良好的信譽。
上海上繼科技有限公司(專注電力保護繼電器生產廠家)銷售熱線:021-57233089 QQ:1932551438
{以上內容僅供參考,上海上繼科技有限公司有最終解釋權}
更多繼電器精彩文章——DZY-211中間繼電器參數及開孔尺寸





