DY-35/Z電壓繼電器-上海上繼科技有限公司
發表時間:2020-05-11 22:46 瀏覽次數:1120 〖返回〗一、DY-35/Z電壓繼電器結構及其特點
DY-35/Z電壓繼電器為插拔式結構,嵌入式安裝,并有透明的塑料外罩,可以方便地觀察繼電器的電壓整定值及規格,安裝方式亦為凸出式安 裝。插拔式結構便于調整和維修,繼電器出廠時,工廠提供安裝和接線的成套零件及按合同供給的備品備件。

二、DY-35/Z電壓繼電器電氣原理及工作原理
電氣原理
電氣原理圖同內部接線圖
其中:C1 C3--作為降壓元件用
C2 C4--作為濾波用
D1 D2--改善返回系數
工作原理
交流電壓經整流濾波后加在電磁型電壓繼電器的線圈兩端,線圈所產生的電磁力矩與游絲的反作用力矩相比較而動作。由于交流電壓經整流濾波 后避免了電壓過零點,從而避免了因其產生的電磁力矩因電壓過零而引起的抖動現象,提高了電壓繼電器工作的可靠性。
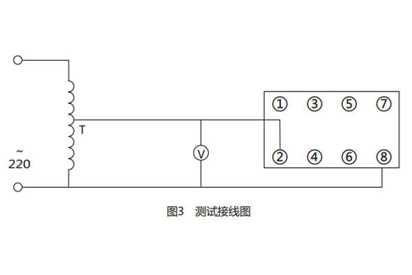
三、DY-35/Z電壓繼電器接線與調試
所需儀器:交流電壓表一只(0.5級),交流調壓器一臺。
a) 接線圖如圖
b) 調試:從最小整定值開始,即先將指針指向最小整定值處,檢查接線無誤,并將調壓器調至零,接通電源,調調壓器使其電壓逐漸增大至高 于整定值,然后再慢慢減小電壓觀察其動作,記錄動作值,然后調大電壓記錄返回電壓,從而計算出返回系數。然后將指針指向第二、三、四、五點 整定值處。如上調試。

四、DY-35/Z電壓繼電器工作條件
1.環境溫度為-25~40℃;
2.大氣壓力:80~1l0kPa;
3 .相對溫度;最濕月的月平均**相對濕度為90%,同時該月的月平均**溫度為25℃,且表面無疑露。**溫度為40℃時,平均**相對濕 度不超過50%。
4. 使用地點出現的振動響應量和沖擊響應量不超過ZBK45020-90《電力系統保護自動繼電器及裝置通用技術條件》第5.10.4條及第5.10.5條規定 的I級嚴酷等級。
5. 使用地點應具有防御風、雪、雨、沙的保護設施,無腐蝕性氣體和爆炸氣體。
五、DY-35/Z電壓繼電器開孔尺寸

公司介紹:上海上繼科技有限公司是一家專業從事電力系統繼電保護及智能電網電力自動化產品的研發、設計、生產、銷售和服務為一體的高科技公司。擁有資深繼電保護專家團隊和國內**的檢測儀器及校驗設備。同時還引用國內外先進技術,來進行技術創新。本公司的產品廣泛用于電力、工礦、鐵路、建筑等國家重大工程輸配變電系統上,產品遠銷東南亞及中東地區。產品通過國家繼電保護及自動化設備質量監督檢驗中心檢測,獲得ISO9001國際質量體系認證。“科技創新,誠信務實”是公司的經營理念,本公司以高超的技術支持和對用戶高度負責的售后服務贏得了輸配電成套企業的信賴,且樹立了良好的信譽。
公司主營:繼電器(時間繼電器,電壓繼電器,電流繼電器,中間繼電器,信號繼電器,閃光繼電器,沖擊繼電器,同步檢查繼電器,接地繼電器,差動繼電器,重合閘繼電器,絕緣監視繼電器,雙位置繼電器,模數化繼電器),微機保護裝置,電力儀表,智能操控裝置
上海上繼科技有限公司(專注電力保護繼電器生產廠家)銷售熱線:021-57233089 QQ:1932551438
{以上內容僅供參考,上海上繼科技有限公司有最終解釋權}
更多繼電器精彩文章——JGL-14/II過流繼電器接線圖及使用方法
- 上一篇:DY-34/60C電壓繼電器
- 下一篇:DY-36/Z電壓繼電器





